王海燕, 张雷, 郭增乐
(中国矿业大学(北京) 资源与安全工程学院, 北京 100083)
摘要:采用自主研制的高温源诱发可燃气体爆炸实验系统,模拟高温源诱发甲烷爆炸,对比了高温源和电火花2种诱发方式下甲烷爆炸特性参数的异同。结果表明:高温源诱发方式下甲烷爆炸极限为5.5%~14.5%,电火花诱发方式下为5%~15.5%,高温源诱发方式在爆炸极限边界处更难引爆甲烷;电火花诱发方式下甲烷爆炸具有比高温源诱发方式更明显的温度梯度,在不同甲烷浓度下,高温源诱发方式引爆甲烷时最大爆炸压力均大于电火花诱发方式;高温源诱发方式下最大爆炸压力对应的甲烷体积分数为14.5%,电火花诱发方式下为9.5%和14.5%;各甲烷浓度下高温源诱发方式引爆甲烷时升压时间均大于电火花诱发方式。
关键词:煤自燃; 瓦斯爆炸; 甲烷爆炸; 高温源; 电火花; 爆炸极限; 爆炸压力; 升压时间
中国是煤矿灾害最严重的国家之一,其中因煤自燃引发的火灾在煤矿火灾事故中占比很大[1-3],在已开采的220个综放工作面共发生162次煤自燃事故[4]。随着采高和采深的增大,采空区瓦斯涌出量增加,中国大多数矿井采空区瓦斯涌出量占全矿井瓦斯涌出量的20%~45%[5-6]。当瓦斯与煤自燃同时存在时,容易发生由采空区煤自燃引爆的瓦斯事故[7]。
目前对瓦斯爆炸的研究主要是应用电火花引爆实验分析瓦斯(瓦斯-粉尘)-空气混合物爆炸现象。M. J. Ajrash等[8]应用20 L球形爆炸装置测试了瓦斯-粉尘共存的爆炸超压升压、瓦斯-粉尘混合物的爆燃指数和混合物的爆炸极限。K. L. Cashdollar等[9]应用爆炸实验巷道分析了爆炸过程中火焰传播速度、爆炸超压的变化趋势。马秋菊[10]通过20 L球形爆炸装置及自制10 m管道,研究了约束空间内多组分气体爆炸及燃烧规律。李润之[11]通过自制实验系统研究了瓦斯浓度、点火能量及初始压力对瓦斯爆炸特性的影响,得出点火能量、瓦斯浓度2种自变量与最大爆炸压力、最大压力上升速率及点火延迟时间的函数关系,同时提出高点火能条件下的瓦斯爆炸极限。黄文祥[12]构建了能量连续可变的弱点火能实验平台,研究了点火能量对瓦斯爆炸强度的影响,得出了爆炸火焰和前驱冲击波锋面随能量增加而增大的结论。上述研究成果以电火花点火为主要手段,且实验设备主要以20 L球形爆炸装置和管道为主。
采空区发生煤自燃时,诱发瓦斯爆炸的主要机制为高温作用下可燃气体爆炸。但国内外对高温诱发瓦斯爆炸特性参数等方面的研究较少,与传统电火花诱发方式相比,高温诱发瓦斯爆炸的基础数据尚属空白。基于此,本文采用自主研制的高温源诱发可燃气体爆炸实验系统,在模拟采空区环境设计的爆炸腔体内,通过高温源诱发甲烷爆炸,得到其爆炸特性参数,对比高温源和电火花2种诱发方式下甲烷爆炸特性参数的异同,为采空区煤自燃诱发瓦斯爆炸事故预防提供技术支持。
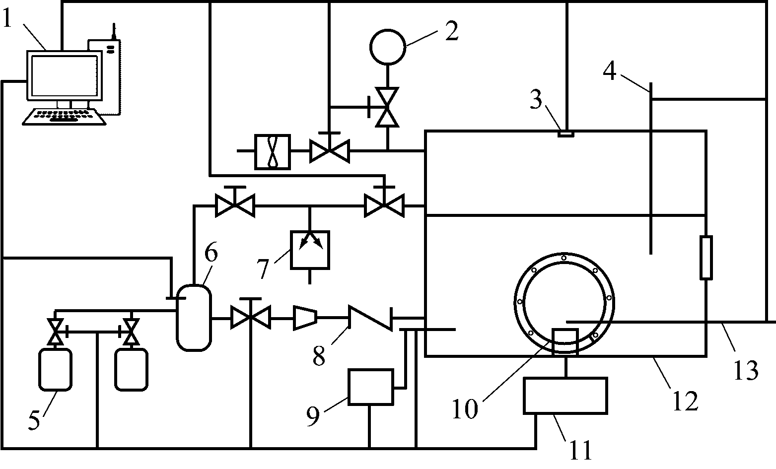
高温源诱发可燃气体爆炸实验系统容积为40 L,原理如图1所示。基于相似理论,系统相似准数为400,底面尺寸为400 mm×400 mm(长×宽),高度为200 mm。拱形上盖曲率半径为320 mm,模拟采空区环境。设置观察视窗,可在实验过程中进行图像捕捉。依据相似理论确定高温源面积,确保满足实验温度场要求。传统爆炸装置大多采用真空泵先抽真空再注入气体,难以保证所配混合气体浓度,混合气体与空气二次混合后浓度难以界定,误差较大[13]。高温源诱发可燃气体爆炸实验系统采用分压法原理进行自动配气,提高了实验过程中混合气体配制的安全性,保证所得甲烷浓度的精度。在定容储气罐内设置压力传感器,实时监测储气罐内气体压力并传送到控制主机。系统采用压力传感器取代传统压力表监测储气罐压力,有助于提高混合气体配置的精度。

1-控制主机;2-集气装置;3-压力传感器;4,13-温度传感器;5-高压气瓶;6-定容储气罐;7-真空泵;8-阻火器;9-高压脉冲点火器;10-高温源;11-加热装置;12-爆炸腔体
图1 高温源诱发可燃气体爆炸实验系统原理
Fig.1 Experimental system principle for high-temperature source-induced flammable gas explosion
实验条件:标准大气压,室内温度为20±5 ℃,腔体初始温度为20±5 ℃,室内湿度为30%±5%。实验采用的高温源温度最高可达1 000 ℃,其表面积为38.47 cm2。实验中,电火花火花隙均以60 J点火能量引爆甲烷。在甲烷爆炸极限实验中,同一浓度连续3次爆炸确定为能够引爆该浓度甲烷,测得高温源和电火花2种诱发方式下甲烷爆炸极限范围。在最大爆炸压力与升压时间测定实验中,设定高温源以800 ℃引爆甲烷,得到2种诱发方式下不同浓度甲烷的关键爆炸特性参数。每次实验连续3次成功引爆甲烷视为数据有效,实验结果取3次爆炸数据的平均值。
高温源和电火花2种诱发方式下不同浓度甲烷爆炸情况见表1。可看出高温源诱发方式下甲烷爆炸极限为5.5%~14.5%,电火花诱发方式下为5%~15.5%,均小于理论范围5%~16%[14]。同一实验环境中,高温源诱发方式下甲烷爆炸极限范围小于电火花诱发方式。这是因为电火花是非常炽热、快速作用的点燃源,放电时间非常短(10-8~10-7s),在放电末期传给甲烷的能量高度集中,瞬间建立起高温小气体容积,使初始能量集中于电极间隙内混合气体。而高温源引爆甲烷的初始能量来源于高温源表面加热的薄层混合气体,即表面能量集中层。高温源诱发甲烷爆炸的能量密度远小于电火花,导致高温源在通常意义上的甲烷爆炸极限边界处更难引爆甲烷。
表1 2种诱发方式下不同浓度甲烷爆炸情况
Table 1 Methane explosion situation at different methane concentrations under two induction modes

在特定条件下,测定2种诱发方式引爆甲烷产生的最大爆炸压力并进行比较。电火花点火能量为60 J,高温源点火能量需通过计算得到。高温源在引爆甲烷前,其能量集中在炽热体表面,通过高速摄影仪图像可观测到高温源表面能量集中层厚度为2 mm,水平面积为38.47 cm2。高温源表面能量集中层由O2,N2,CH4组成,根据不同气体在混合气体中的体积分数,在已知混合气体初始温度T1和高温源加热温度T2的情况下,3种气体的能量为[15]
Qi=ni
CidT
(1)
式中:i=O2,N2,CH4;ni为气体摩尔数;Ci为气体恒压热容,Ci=ai+biT1+ciT2,ai,bi,ci为由实验测定的特性常数;T为温度。
高温源加热温度为800 ℃时,高温源表面能量集中层中不同气体的能量计算结果见表2。
表2 O2,N2,CH4能量计算结果
Table 2 Calculated energy values of O2, N2and CH4

高温源点火能量在燃爆前瞬间由高温源表面传递给高温源表面能量集中层,形成初始点火能量。该能量近似等于高温源表面能量集中层3种气体的能量之和。根据表2得出引爆不同浓度甲烷的高温源点火能量,见表3。
表3 引爆不同浓度甲烷的高温源点火能量
Table 3 Ignition energy of high-temperature source at different methane concentrations

由表3可看出,当高温源加热温度为800 ℃时,引爆不同浓度甲烷的点火能量与电火花点火能量(60 J)基本一致。因此,高温源选取800 ℃进行实验,比较2种诱发方式下的最大爆炸压力,如图2所示。
从图2可看出,高温源诱发方式下,随着甲烷体积分数增大,最大爆炸压力先增大,在体积分数为11.5%时达到第1个峰值,之后先减小后增大,在体积分数为14.5%时达到最大值;电火花诱发方式下,随着甲烷体积分数增大,最大爆炸压力在体积分数为9.5%时基本达到最大值,与理论结果一致,之后最大爆炸压力先减小后增大,在体积分数为14.5%时达到第2个峰值,与体积分数为9.5%时基本一致。随着甲烷浓度增大,2种诱发方式下最大爆炸压力变化趋势一致,且各浓度下高温源诱发方式引爆甲烷的最大爆炸压力均大于电火花诱发方式。

图2 2种诱发方式下最大爆炸压力
Fig.2 The maximum explosion pressure under two induction modes
根据甲烷爆炸基元化学反应式,引爆甲烷时,在爆炸腔内爆炸点周围存在一单元气层,在燃烧前,由于气体存在绝热压缩过程,温度从Ti上升到Tu,当爆炸腔中残余物燃烧完时,气层被压缩,压力达到最大值Pe,则爆炸腔内典型的温度变化可表示为
Tu=Ti(P/Pi)(γu-1)/γu
(2)
式中:P为燃烧前因气体绝热压缩达到的压力;Pi为气体初始压力,即常压;γu为Tu和Ti平均值。
由于实验过程中准确获取Tu和Ti的能力小于准确获取P,Pi,Pe,所以通过总压力升高的分数近似表示实验过程中爆炸腔体内温度梯度:
(3)
甲烷体积分数为9.5%时,高温源和电火花2种诱发方式下甲烷爆炸压力-时间曲线如图3所示,可得2种诱发方式下不同阶段的爆炸压力。
从图3可看出,诱发方式不同,则引爆甲烷的过程不同。电火花诱发甲烷直接爆炸,不存在绝热压缩过程,式(3)中P=Pe。根据式(3)计算2种诱发方式下爆炸腔内温度梯度,结果见表4。
从表4可看出,与高温源诱发方式相比,电火花诱发方式下爆炸腔体内存在更明显的温度梯度,使最大爆炸压力小于温度均匀分布时。造成该现象的主要原因是气体内能增量超过其随温度成比例增大的增量。这也是在同一环境条件下,电火花诱发方式引爆甲烷时最大爆炸压力小于高温源诱发方式的根本原因。

图3 2种诱发方式下甲烷爆炸压力-时间曲线
Fig.3 Methane explosion pressure-time curves under two induction modes
表4 2种诱发方式下各阶段压力及温度梯度
Table 4 Pressure and temperature gradint at different stages under two induction modes

达到最大爆炸压力的时间即升压时间,其在一定程度上能表征甲烷爆炸的危险性。升压时间越短,表明在时间维度上越危险。不同甲烷浓度下2种诱发方式引爆甲烷的升压时间见表5。根据表5绘制升压时间曲线,如图4所示。
表5 2种诱发方式引爆甲烷的升压时间
Table 5 Pressure boosting time of methane explosion under two induction modes


图4 2种诱发方式引爆甲烷的升压时间曲线
Fig.4 Pressure boosting time curve of methane explosion under different induction modes
从图4可看出,随着甲烷体积分数增大,2种诱发方式引爆甲烷的升压时间变化大体相同,均呈先增大、后减小、再增大的趋势。高温源诱发方式下,甲烷体积分数为14.5%时升压时间最短;电火花诱发方式下,甲烷体积分数为9.5%时升压时间最短。从升压时间角度来看,电火花诱发方式下最易爆炸浓度与理论计算值相符[16]。各甲烷浓度下高温源诱发方式下升压时间均大于电火花诱发方式。
(1) 高温源诱发方式下甲烷爆炸极限为5.5%~14.5%,电火花诱发方式下为5%~15.5%;与电火花诱发方式相比,高温源诱发方式在爆炸极限边界处更难引爆甲烷。
(2) 电火花诱发方式下甲烷爆炸具有比高温源诱发方式更明显的温度梯度,在不同甲烷浓度下,高温源诱发方式引爆甲烷时最大爆炸压力均大于电火花诱发方式。
(3) 高温源诱发方式下,最大爆炸压力对应的甲烷体积分数为14.5%,此时升压时间最短;电火花诱发方式下,最大爆炸压力对应的甲烷体积分数为9.5%和14.5%,9.5%时升压时间最短。在事故预防中,除了理论最易爆炸体积分数9.5%外,甲烷体积分数为14.5%时也应重点关注。
(4) 各甲烷浓度下,高温源诱发方式引爆甲烷时升压时间均大于电火花诱发方式。
参考文献:
[1] 沈广辉,樊艳虹,樊斌,等.采空区瓦斯分布规律及瓦斯抽采方法的研究[J].工矿自动化,2009,35(4):95-96.
[2] 许满贵,徐精彩,文虎,等.煤矿内因火灾防治技术研究现状[J].西安科技学院学报,2001,21(1):4-7.
XU Mangui,XU Jingcai,WEN Hu,et al.Current research status of mechanism and extinguishing methods of spontaneous combustion of coal mine[J].Xi'an University of Science & Technology Journal,2001,21(1):4-7.
[3] 周福宝,夏同强,史波波.瓦斯与煤自燃共存研究(Ⅱ):防治新技术[J].煤炭学报,2013,38(3):353-360.
ZHOU Fubao,XIA Tongqiang,SHI Bobo.Coexistence of gas and coal spontaneous combustion(Ⅱ):new prevention and control technologies[J].Journal of China Coal Society,2013,38(3):353-360.
[4] 付明超,秦宪礼,沈斌,等.采空区自然发火监测系统的设计[J].工矿自动化,2012,38(1):70-73.
FU Mingchao,QIN Xianli,SHEN Bin,et al.Design of monitoring system of spontaneous combustion in goaf[J].Industry and Mine Automation,2012,38(1):70-73.
[5] 田小龙.近距离煤层群自燃火灾防治技术的研究与应用[D].太原:太原理工大学,2006.
[6] 蒋曙光,李亚东,邹力力,等.基于气相色谱技术的采空区煤自燃火灾预测预报研究[J].工矿自动化,2010,36(6):38-40.
JIANG Shuguang,LI Yadong,ZOU Lili,et al.Research of forecasting of spontaneous combustion of coal in mined-out area based on technology of gas chromatography[J].Industry and Mine Automation,2010,36(6):38-40.
[7] 薛毅,邬剑明,王俊峰.矿井自燃火灾束管监测系统应用研究[J].工矿自动化,2014,40(4):102-104.
XUE Yi,WU Jianming,WANG Junfeng.Application research of mine spontaneous combustion fire monitoring system with beam tube[J].Industry and Mine Automation,2014,40(4):102-104.
[8] AJRASH M J,ZANGANEH J,MOGHTADERI B. Effects of ignition energy on fire and explosion characteristics of dilutehybrid fuel in ventilation air methane[J].Journal of Loss Prevention in the Process Industries,2016,40:207-216.
[9] CASHDOLLAR K L,WEISS E S,MONTGOMERY T G, et al. Post-explosion observations of experimental mine and laboratory coal dust explosions[J].Journal of Loss Prevention in the Process Industries,2007,20(4/5/6):607-615.
[10] 马秋菊.约束空间内多元气体爆炸及其转燃烧规律[D].北京:北京理工大学,2015.
[11] 李润之.点火能量与初始压力对瓦斯爆炸特性的影响研究[D].青岛:山东科技大学,2010.
[12] 黄文祥.变点火能作用下瓦斯爆炸火焰传播特征实验研究[D].西安:西安科技大学,2010.
[13] 彭飞,张兰君,高思源,等.矿井特殊气体对瓦斯爆炸特性的影响[J].煤矿安全,2011,42(4):9-13.
PENG Fei,ZHANG Lanjun,GAO Siyuan,et al.Impact on the characteristics of methane explosion by special mine gases[J].Safety in Coal Mines,2011,42(4):9-13.
[14] TARABA B,MICHALEC Z.Effect of longwall face advance rate on spontaneous heating process in the gob area-CFD modelling [J].Fuel,2011,90(8):2790-2797.
[15] 杜文锋.消防燃烧学[M].北京:中国人民公安大学出版社,1997.
[16] 卢楠,陈德展,董川.瓦斯爆炸极限及反应热力学温度的计算[J].山东师范大学学报(自然科学版),2008,23(4):54-57.
LU Nan,CHEN Dezhan,DONG Chuan.Calculation of explosion limits and thermodynamics temperature for mine gas reaction[J].Journal of Shandong Normal University(Natural Science),2008,23(4):54-57.
WANG Haiyan, ZHANG Lei, GUO Zengle
(College of Resource and Safety Engineering, China University of Mining and Technology (Beijing), Beijing 100083, China)
Abstract:A self-developed experimental system for high-temperature source-induced flammable gas explosion was used to simulate methane explosion induced by high-temperature source. Similarities and differences of methane explosion characteristic parameters between high-temperature source induction mode and electric spark induction mode were compared. The results show that methane explosion limit range under high-temperature source induction mode is 5.5%-14.5%, and that under electric spark induction mode is 5%-15.5%. It is more difficult for high-temperature source to detonate methane at explosion limit boundary. The methane explosion induced by electric spark has a more obvious temperature gradient than that induced by high-temperature source. The maximum explosion pressure of methane explosion induced by temperature source is higher than that induced by electric spark at different methane concentration. Methane concentration of the maximum explosion pressure under high-temperature source induction mode is 14.5%, while that under electric spark induction mode is 9.5% and 14.5%. Pressure boosting time of methane explosion induced by high-temperature source is larger than that induced by electric spark at each methane concentration.
Key words:coal spontaneous combustion; gas explosion; methane explosion; high-temperature source; electric spark; explosion limit; explosion pressure; pressure boosting time
中图分类号:TD75
文献标志码:A
文章编号:1671-251X(2019)05-0011-05 DOI:10.13272/j.issn.1671-251x.17405
收稿日期:2019-01-29;修回日期:2019-04-18;
责任编辑:李明。
基金项目:国家重点研发计划资助项目(2016YFC0801803);国家自然科学基金资助项目(51874313)。
作者简介:王海燕(1974-),女,河北承德人,教授,博士,主要从事矿井火灾防治、爆炸方面的研究与教学工作,E-mail:whyhyp@163.com。
通信作者:张雷(1988-),男,辽宁沈阳人,博士,主要从事矿井火灾防治、爆炸方面的研究工作,E-mail:iamzhanglei@126.com。
引用格式:王海燕,张雷,郭增乐.基于自研设备高温源诱发甲烷爆炸特性研究[J].工矿自动化,2019,45(5):11-15.
WANG Haiyan,ZHANG Lei,GUO Zengle.Research on characteristic of methane explosion induced by high-temperature source based on self-developed equipment[J].Industry and Mine Automation,2019,45(5):11-15.