孟永政, 李晓斌
(上海应用技术学院 电气与电子工程学院, 上海 200235)
摘要:针对现有煤调湿预测模型出现的训练时间长、模型失配问题,建立了基于OSVR的煤调湿预测模型,提出了基于OSVR的煤调湿系统智能预测控制方法。该方法利用智能优化算法与预测函数控制相结合来实现对煤调湿系统出口煤湿度的精确控制。仿真和实验结果表明,该方法具有较好的鲁棒性和较高的控制精度。
关键词:煤调湿; 智能预测控制; 在线支持向量回归; 预测函数控制
煤调湿(Coal Moisture Control,CMC)简单来说就是对炼焦原煤在装炉前进行水分处理。稳定的入炉煤水分既可稳定焦炉生产操作、增加焦炭产量,又可改善焦炭质量。近些年,为了实现对入炉煤湿度的精确控制,许多有关煤调湿系统的建模、优化和控制方法被提出来了。参考文献[1]以煤调湿反应器为控制体,计算了烟道废气量、入口废气温度、出口废气温度、入口煤粉湿度对调湿后煤粉湿度和废气含量的影响,但是并没有给出实际的控制器数学模型;参考文献[2]提出了粒子群算法优化的径向基函数(Particle Swarm Optimization Radial Basis Function,PSO-RBF)煤调湿建模方法,但由于粒子群的迭代计算,使得此种建模方法的训练时间较长;参考文献[3]提出了煤调湿系统的多模型建模方法,根据不同的工况将系统划分为不同的子区间,又分别对每个区间建模,但此方法任务量大,无法建立一个满足所有工况的通用模型。参考文献[4-5]提出了公式法和前馈+反馈这2种煤料水分的控制方法,但公式法由于计算的时间点位于干燥机的入口,而结果却反映在干燥机的出口,所以会造成系统的滞后,这样也就无法进行准确跟踪控制,而前馈+反馈方法计算复杂,且对仪表的要求较为严格。
因此,为了实现对煤调湿系统出口煤湿度的精确控制,针对以往煤调湿预测模型出现的训练时间长、无法建立满足所有工况的通用模型问题,本文从煤调湿工艺的特性出发,通过研究与入炉煤水分直接或间接的相关因素,建立了基于在线支持向量回归(On-line Support Vector Regression, OSVR)的煤调湿预测模型,在此基础上,针对传统的控制方法跟踪不准确问题,提出了基于OSVR的煤调湿系统智能预测控制方法,该方法利用智能优化算法与预测函数控制相结合来实现对煤调湿系统出口煤湿度的精确控制。
OSVR是一种先进的支持向量机(Support Vector Machine,SVM)训练方法[6-7],与SVM不同的是,当模型的预测值和实际值的偏差超过设定值时,OSVR会通过保存中间变量进行在线学习,以此来校正模型参数,从而避免了重新训练所有样本,节省了训练时间。本文以某厂煤调湿系统为研究对象,建立基于OSVR的煤调湿预测模型。
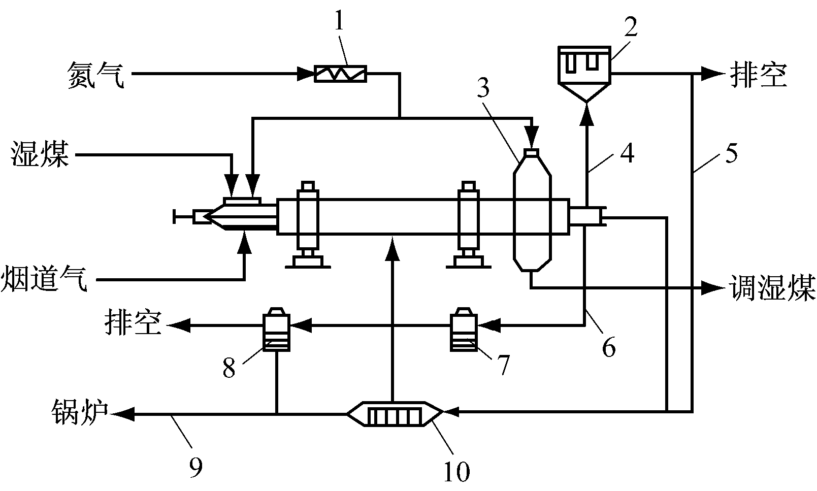
某厂煤调湿工艺过程如图1所示,在整个煤调湿过程中涉及到的参数有主电动机电流、煤切入量、入口煤湿度、蒸汽压力、蒸汽管网流量、出口煤湿度、进料螺旋电流、蒸汽实际流量等。

1-氮气加热器;2-布袋式除尘器;3-转筒干燥器;4-烟道气;
5-循环烟道气;6-蒸汽;7-冷凝罐;8-闪蒸罐; 9-冷凝水;
10-循环气加热器
图1 某厂煤调湿工艺过程
要保证煤料水分控制系统中出口煤湿度的稳定,关键是控制蒸汽的流量。选取某厂过往一段时间的数据,通过对电流、压力等参数与出口煤湿度的相关性分析,考虑到实施的可行性以及与出口煤湿度相关性最高的独立变量,最终确定入口煤湿度、煤切入量、干燥机出口温度和蒸汽流量分别作为系统模型的输入和输出。
OSVR以KKT(Karush Kuhn Tucker)条件为基础,通过在线修改参数来更新预测模型,从而缩短了训练时间,提高了预测精度,参考文献[6]介绍了KKT条件和OSVR算法的详细步骤,在此不再赘述。
从煤调湿现场采集的数据中取一组训练数据T={(xi,yi),i=1,2,…,l},xi∈Rm,yi∈R,xi=(xi1,xi2,xi3)为样本的输入,xi1,xi2,xi3分别为入口煤湿度、煤切入量、干燥机出口温度,yi为输出,l为样本个数,可以构造如下回归函数:
(1)
式中:Φ(x)为非线性映射;W和b为待求参数。
引入惩罚系数C和松弛变量
,则W和b可通过求解以下优化函数求得
![]()
(2)
约束条件为

式中:ε为允许误差;WTW为模型的结构信息;
)为函数对于ε的违反程度;惩罚系数C只作用于yi和f(xi)之间偏差大于ε的样本点。
式(2)通过拉格朗日乘子的引入,可以构造拉格朗日函数,对其求解,式(1)可以写成
(3)
式中:k(xi,xj)=ΦT(xi)Φ(xj),为核函数;
为拉格朗日乘子。
定义误差函数 h(xi)=f(xi)-yi,令
拉格朗日乘子和KKT条件(推导过程见参考文献[6])可以把样本分为以下3个集合:
(1) 错误支持向量集:E={i=|θi|=C,|h(xi)|≥ε}。
(2) 边界支持向量集:S={i=0<|θi|<C,|h(xi)|=ε}。
(3) 样本保持支持向量集:R={i=|θi|=0,|h(xi)|=ε}。
每当有新样本加入到训练集T,训练的最终目的就是使新增样本加入到E、S、R中的任何一个,同时,确保所有的样本满足KKT条件。
智能预测控制的原理是利用被控对象的历史输入信息、历史输出信息以及未来输入信息,根据内部模型,预测系统未来的输出状态。经过用模型输出误差进行反馈校正以后,再与参考轨迹进行比较,应用二次型性能指标进行滚动、优化,然后再计算当前时刻加于系统的控制,完成整个动作循环。滚动优化是预测控制的主要特征,即通过目标函数的最优来确定未来的控制输入,并且在线反复进行优化。由于预测模型越来越复杂,使得目标函数的直接最优求解变得十分困难。与传统的预测控制相比,预测函数控制(Predictive Functional Control, PFC)最大的优点在于它加入了基函数,增强了对控制结构的重视,使控制输入更具规律性,在一定程度上使在线计算得到简化,而多Agent粒子群算法(Multi-Agent Particle Swarm Optimization, MAPSO)利用粒子群之间的相互合作机制使寻到的控制量更加精确。基于OSVR的煤调湿系统智能预测控制方法就是将MAPSO与PFC结合起来使用。
2.1 MAPSO算法
MAPSO算法是建立在粒子群与多Agent的自治学习、相互竞争以及相互协作的基础上。在MAPSO中,将PSO算法中的每个粒子都看成是一个智能体,这样,每个粒子除了执行PSO算法中的进化规则,还要与其邻近粒子进行信息交互。
MAPSO算法步骤如下:
(1) 多Agent粒子群参数设置。
(2) 各粒子的适应度函数计算。计算公式如下:
(4)
式中:N为粒子数
i分别为OSVR训练模型输出值和期望输出值。
(3) 粒子根据其邻近位置环境信息更换位置。假设空间中某粒子的位置为Li,j=(l1,l2,…,ld),在其邻居中拥有最佳适应值的粒子位置Mi,j=(m1,m2,…,md)。如果f(Li,j)≤f(Mi.j),则Li,j在空间的位置不变,否则,Li,j将按公式
进行位置更新。
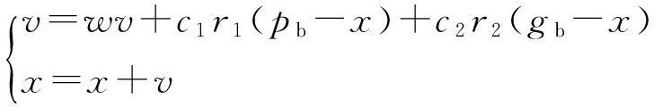
(4) 粒子的速度和位置更新。根据式(5)更新粒子的速度和位置:
![]()
(5)
式中:w为惯性权重;v,x分别为粒子的速度和位置;c1,c2为学习因子;gb,pb分别为全局极值和个体极值;r1,r2为随机数。
(5) 如果满足结束的条件,保存最优粒子位置,算法结束,如果不满足,则跳到步骤(2)继续。
由于Agent之间的相互通信和协调,吸收粒子群算法的进化方法,使其能够提高解决实际问题的能力,从而更快地收敛到全局最优解。
2.2 预测函数控制
通过训练样本集T={(xi,yi),i=1,2,…,l}可以获得回归方程中的参数θi(i=1,2,…,l)、b。现设定预测步长为p,则在k时刻未来第p步的预测模型输出值为
(6)
式中:x′(k+p-1)=[ym(k+p-1),…,ym(k+1),…,ym(k-n′+p),u(k+p-1),…,u(k),…,u(k-m′+p)];m′、n′为系统的阶次,由拟合精度确定。
控制输入取基函数的线性组合:
(7)
式中:u(k+i)为n+i时刻的控制量;μj为基函数的线性组合系数;fj(i)为第j个基函数在t=iT时刻的值,基函数通常取阶跃函数、斜坡函数、指数函数等;n为基函数的个数。
常见的参考轨迹形式如下:
yr(k+j)=αry(k)+(1-αr)ysp(k+j)
(8)
式中:yr(k+j)为k+j时刻设定的参考轨迹值;αr=exp(-Tr/Ts),为参考轨迹柔化系数,Tr为采样周期,Ts为采样参考轨迹响应时间;y(k)为系统的实际输出值;ysp(k+j)为k+j时刻的跟踪设定值。
预测误差为
(9)
误差补偿后的预测输出为
(10)
式中hj为误差权重系数。
优化目标函数取为
(11)
3.1 数据采集
影响煤调湿系统出口煤湿度的因素有很多,但考虑到建模的复杂性,这里选取影响出口煤湿度最大的4个因素:煤切入量、干燥机出口温度、入口煤湿度和蒸汽流量分别作为模型的输入量和输出量。以某厂煤调湿系统为对象,系统的煤切入量、干燥机出口温度、蒸汽流量等在线数据是通过相应的传感器测得,煤湿度是通过工人从现场采集煤样本送回化验室化验而获得。用拉丁超立方的抽样方法,最终得到124组实验数据(部分实验数据见表1)。
表1 现场采集的部分实验数据

3.2 仿真比较
为了证明MAPSO-FPC方法控制的精确性,用PID控制结果与之比较。
实验仿真软件为Matlab R2012a,选用RBF核函数,核宽度σ取0.8 ,惩罚系数C取300,设定允许误差ε=0.1,把前面80组数据用来辨识模型,余下的44组数据用来校验模型。
蒸汽流量直接决定着煤调湿系统的出口煤湿度。蒸汽流量实际值和OSVR模型预测值的比较如图2所示。由图2可以看出,基于OSVR的煤调湿预测模型的有效性。
参考文献[2]已证明PSO-RBF模型是文中所有建模方法中最好的,为了证明基于OSVR的预测模型的优越性,将其与PSO-RBF模型进行比较。选取粒子群迭代次数为250,粒子维数为40,种群规模为20,蒸汽流量的实际值与PSO-RBF模型预测值的比较结果如图3所示。

图2 蒸汽流量实际值与OSVR模型预测值的比较结果

图3 蒸汽流量实际值与PSO-RBF模型预测值的比较结果
为直接比较2种模型的准确性,分别求出PSO-RBF和OSVR 2种模型的相对误差(图4)和训练、测试时间(表2)。

图4 2种模型的相对误差
表2 PSO-RBF和OSVR模型的训练、测试时间比较

由图4和表2可知,2种模型的相对误差差别不大,但OSVR模型训练时间明显短于PSO-RBF模型训练时间,证明了OSVR模型的优越性。
OSVR模型实现了系统动态调整和参数的在线更新,在此基础上,用MAPSO-FPC对煤调湿系统蒸汽流量进行多Agent粒子群优化预测函数控制,并与传统的PID控制比较。设预测步长p=10,控制步长H=1,给定信号为幅值在1和2之间、周期为100 s的方波信号,柔化系数αr=0.3。
MAPSO-PFC控制的方波信号响应仿真结果如图5所示,传统PID控制的方波信号响应仿真结果如图6所示。

图5 MAPSO-PFC控制的方波信号响应仿真结果

图6 PID控制的方波信号响应仿真结果
从图5和图6可以明显看出,MAPSO-PFC控制方法的控制结果波动小,达到稳定所需的时间更短,跟踪更加精确,明显优于传统的PID控制方法的控制结果。
以某厂煤调湿系统为研究对象,针对传统的煤调湿控制方法出现的跟踪不准确问题,提出了基于OSVR的智能预测控制方法。仿真实验结果表明,基于OSVR的煤调湿智能预测控制方法的控制效果要明显优于传统的PID控制方法,具有很高的跟踪性能,为煤调湿系统出口煤湿度的稳定控制提供了新方法。
[1] 高建军,郭玉华,周和敏,等.煤调湿工艺数学模型与计算[J].燃料与化工,2012,43(5):1-7.
[2] 余杨,李晓斌,金鸣林,等.煤调湿控制系统的智能建模与优化方法研究[J].科学技术与工程,2013,13(30):8938-8943.
[3] 王建华,罗雷涛,耿佳灿.煤调湿系统蒸汽消耗量的多模型建模研究[J].自动化仪表,2014,35(12):88-93.
[4] 曹善甫,史晋文,詹仲福.焦炉煤调湿装置控制系统的研究与设计[J].煤化工,2013(5):53-55.
[5] 詹仲福,曹善甫,窦岩,等.煤调湿装置蒸汽管回转干燥系统研究[J].化工机械,2013,40(6):764-767.
[6] MA J S,JAMES T,SIMON P. Accurate on-line support vector regression[J]. Neural Computing,2003,15(11):2683-2704.
[7] 陈进东, 潘丰. 基于在线支持向量回归的非线性模型预测控制方法[J].控制与决策,2014,29(3):460-464.
MENG Yongzheng, LI Xiaobin
(School of Electrical and Electronic Engineering, Shanghai Institute of Technology,Shanghai 200235, China)
Abstract:In view of problem of the long training time and mismatch model of existing coal moisture prediction model, a prediction model of coal moisture control based on OSVR was established, an intelligent predictive control method of coal moisture control system based on OSVR was proposed. The method adopts intelligent optimization algorithm and predictive functional control to realize accurate control of export coal moisture of coal moisture control system. The simulation and experimental results show that the proposed method has better robustness and higher control precision.
Key words:coal moisture control; intelligent predicting control; on-line support vector regression; predictive functional control
中图分类号:TD67
文献标志码:A 网络出版时间:2016-03-07 15:20
作者简介:孟永政(1989-),男,河南驻马店人,硕士研究生,研究方向为智能控制与优化, E-mail:mengyongzheng@163.com。
基金项目:上海市科研计划项目(11510502700);上海市教委科研创新重点计划项目(12ZZ189);上海应用技术学院博士基金资助项目(YJ2011-22/YJ2011-33)。
收稿日期:2015-11-23;修回日期:2016-01-22;责任编辑:张强。
文章编号:1671-251X(2016)03-0055-05
DOI:10.13272/j.issn.1671-251x.2016.03.013
网络出版地址:http://www.cnki.net/kcms/detail/32.1627.TP.20160307.1520.013.html
孟永政,李晓斌.基于OSVR的煤调湿系统智能预测控制[J].工矿自动化,2016,42(3):55-59.